
大家可能會非常熟悉RS232,RS485,CAN等工業上常用的總線,他們都是傳輸數字信號的方式。那么,我們用什么方式來傳輸模擬信號呢?工業上普遍需要測量各類非電物理量,例如溫度、壓力、速度、角度等,這些都需要轉換成模擬量電信號才能傳輸到幾百米外的控制室或顯示設備上。工業上廣泛采用的是用4~20mA電流來傳輸模擬量。
采用電流信號的原因是不容易受干擾,因為工業現場的噪聲電壓的幅度可能達到數V,但是噪聲的功率很弱,所以噪聲電流通常小于nA等級別,因此給4-20mA傳輸帶來的誤差非常小;電流源內阻趨于無窮大,導線電阻串聯在回路中不影響精度,因此在普通雙絞線上可以傳輸數百米;由于電流源的大內阻和恒流輸出,在接收端我們只需放置一個250歐姆到地的電阻就可以獲得0-5V的電壓,低輸入阻抗的接收器的好處是nA等級的輸入電流噪聲只產生非常微弱的電壓噪聲。
上限取20mA是因為防爆的要求:20mA的電流通斷引起的火花能量不足以引燃瓦斯。下限沒有取0mA的原因是為了能檢測斷線:正常工作時不會低于4mA,當傳輸線因故障斷路,環路電流降為0。常取2mA作為斷線報警值。電流型變送器將物理量轉換成4~20mA電流輸出,必然要有外電源為其供電。最典型的是變送器需要兩根電源線,加上兩根電流輸出線,總共要接4根線,稱之為四線制變送器。當然,電流輸出可以與電源公用一根線(公用VCC或者GND),可節省一根線,所以現在基本上將四線制變送器稱之為三線制變送器。其實大家可能注意到, 4-20mA電流本身就可以為變送器供電,變送器在電路中相當于一個特殊的負載,這種變送器只需外接2根線,因而被稱為兩線制變送器。工業電流環標準下限為4mA,因此在量程范圍內,變送器通常只有24V,4mA供電(因此,在輕負載條件下高效率的DC/DC電源(TPS54331,TPS54160),低功耗的傳感器和信號鏈產品、以及低功耗的處理器(如MSP430)對于兩線制的4-20mA收發非常重要)。這使得兩線制傳感器的設計成為可能而又富有挑戰。
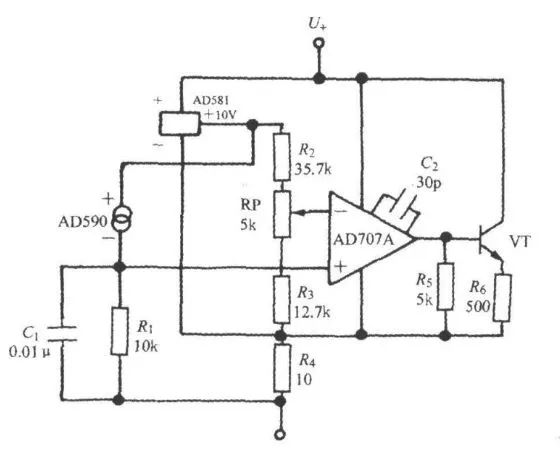
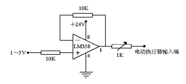
一般需要設計一個VI轉換器,輸入0-3.3v,輸出4mA-20mA,可采用運放LM358,供電+12v。
我們系統地來看看模擬量設備為什么都偏愛用4~20mA傳輸信號~
4-20mA. DC(1-5V.DC)信號制是國際電工委員會( IEC )過程控制系統采用的模擬信號傳輸標準。我國也采用這一國際標準信號制,儀表傳輸信號采用4-20mA.DC,接收信號采用1-5V.DC,即采用電流傳輸、電壓接收的信號系統。
一般儀器儀表的信號電流都為4-20mA,指最小電流為4mA,最大電流為20mA 。傳輸信號時候,因為導線上也有電阻,如果用電壓傳輸則會在導線內產生一定的壓降,那接收端的信號就會產生一定的誤差了,所以一般使用電流信號作為變送器的標準傳輸。
一、什么是4~20mA.DC(1~5V.DC)信號制?
4~20mA.DC(1~5V.DC)信號制是國際電工委員會(IEC):過程控制系統用模擬信號標準。我國從DDZ-Ⅲ型電動儀表開始采用這一國際標準信號制,儀表傳輸信號采用4~20mA.DC,聯絡信號采用1~5V.DC,即采用電流傳輸、電壓接收的信號系統。
4~20mA電流環工作原理:



在工業現場,用一個儀表放大器來完成信號的調理并進行長線傳輸,會產生以下問題:第一,由于傳輸的信號是電壓信號,傳輸線會受到噪聲的干擾;第二,傳輸線的分布電阻會產生電壓降;第三,在現場如何提供儀表放大器的工作電壓也是個問題。
為了解決上述問題和避開相關噪聲的影響,我們用電流來傳輸信號,因為電流對噪聲并不敏感。4~20mA的電流環便是用4mA表示零信號,用20mA表示信號的滿刻度,而低于4mA高于20mA的信號用于各種故障的報警。
二、4~20mA.DC(1~5V.DC)信號制的優點?
現場儀表可實現兩線制,所謂兩線制即電源、負載串聯在一起,有一公共點,而現場變送器與控制室儀表之前的信號聯絡及供電僅用兩根電線。因為信號起點電流為4mA.DC,為變送器提供了靜態工作電流,同時儀表電氣零點為4mA.DC,不與機械零點重合,這種“活零點"有利于識別斷電和斷線等故障。而且兩線制還便于使用安全柵,利于安全防爆。
控制室儀表采用電壓并聯信號傳輸,同一個控制系統所屬的儀表之間有公共端,便于檢測儀表、調節儀表、計算機、報警裝置配用,并方便接線。
現場儀表與控制室儀表之間的聯絡信號采用4~20mA.DC的理由是:因為現場與控制室之間的距離較遠,連接電線的電阻較大,如果用電壓信號遠傳,優于電線電阻與接收儀表輸入電阻的分壓,將產生較大的誤差,而用恒流源信號作為遠傳,只要傳送回路不出現分支,回路中的電流就不會隨電線長短而改變,從而保證了傳送的精度。
控制室儀表之間的聯絡信號采用1~5V.DC理由是:為了便于多臺儀表共同接收同一個信號,并有利于接線和構成各種復雜的控制系統。如果用電流源作聯絡信號,當多臺儀表共同接收同一個信號時,它們的輸入電阻必須串聯起來,這會使最大負載電阻超過變送儀表的負載能力,而且各接收儀表的信號負端電位各不相同,會引入干擾,而且不能做到單一集中供電。
采用電壓源信號聯絡,與現場儀表的聯絡用的電流信號必須轉換為電壓信號,*簡單的辦法就是:在電流傳送回路中串聯一個250Ω的標準電阻,把4~20mA.DC轉換為1~5V.DC,通常由配電器來完成這一任務。